Схема Чуа и ее ближайшие аналоги: динамическая и топологическая двойственность - page 5

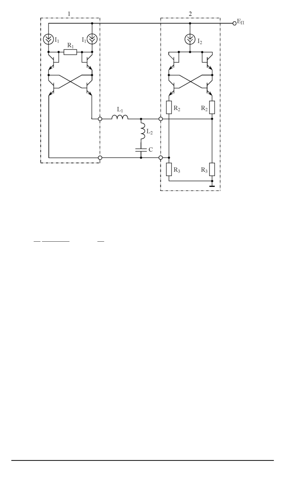
Рис. 4. Электрическая схема практической реализации генератора хаотических
колебаний
выбираются исходя из следующих соотношений:
R
1
R
,
R
2
R
2
a
1
a/b
,
R
3
R
2
b
.
Например, если при
a
= 0
,
7
,
b
= 1
,
2
,
A
= 7
,
B
= 14
принять
R
= 500
Ом;
C
= 10
нФ;
I
0
= 50
мкА, то хаотические колебания
в генераторе по схеме рис. 1,
г
можно наблюдать при
R
1
500
Ом;
R
2
420
Ом;
R
3
300
Ом;
L
1
5
мГн;
L
2
35
мГн;
I
2
100
мкА;
I
1
2
мА.
Соответствующие этим значениям номиналов элементов схемы
примеры проекции безразмерного странного аттрактора на плоскость
(
x, z
)
и временной зависимости переменной
x
приведены на рис. 5.
Особенностью схемотехнического построения генератора по схеме
на рис. 4 является то, что при идентичности транзисторов и малости
их базовых токов по сравнению с коллекторными, эмиттерные сопро-
тивления первого и третьего, второго и четвертого, пятого и седь-
мого, шестого и восьмого транзисторов взаимно компенсируются. В
результате эквивалентное сопротивление резистора с отрицательным
сопротивлением и вольтамперная характеристика нелинейного рези-
стора практически не зависят от параметров транзисторов, что обусло-
вливает широкий интервал рабочих температур данного генератора.
Необходимо также отметить, что рассмотренный генератор хао-
тических колебаний подобно своему топологическому аналогу дает
112
ISSN 1812-3368. Вестник МГТУ им. Н.Э. Баумана. Сер. “Естественные науки”. 2006. № 2
1,2,3,4 6,7
Powered by FlippingBook