Моделирование магнитных характеристик вентильно-индукторных машин - page 15

Нормированная кривая
y
(
x
) по выделенным на рис. 7,
б
участкам
может аппроксимироваться различными функциями, например, как
это предложено в работе [8], но используемые выражения достаточно
громоздки и здесь не приводятся.
Фазный ток
I
ф
определяется из решения уравнения (11) при под-
становке выражений для
9
min
(
I
ф
)
и
9
max
(
I
ф
)
соответственно из выра-
жений (13) и (14) при
I
ф
<
I
нас
или (15) при
I
ф
>
I
нас
.
Общее выражение для фазного момента
М
ф
с учетом принятых
обозначений принимает вид
M
ф
=
1
2
max
2
min
dy
(
x
)
dx
I
ф
Z
0
(9
max
9
min
)
d I
ф
.
(16)
Из формулы (16) при подстановке
9
max
(
I
ф
)
и
9
min
(
I
ф
)
из выра-
жений (14) и (13) определяется момент
М
ф
при
I
ф
<
I
нас
, а при
подстановке
9
max
(
I
ф
)
из выражения (15) находится момент
М
ф
при
I
ф
>
I
нас
.
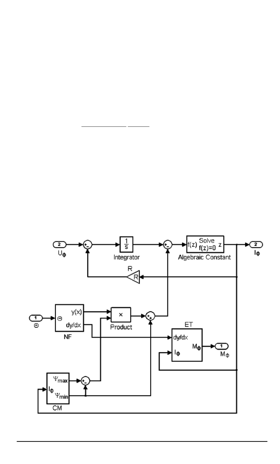
Модель фазы, построенная в среде MATLAB–SIMULINK с исполь-
зованием приведенных выражений, показана на рис. 8. В этой модели,
Рис. 8. Схема формирования фазных тока и момента в модели
IMKM
на основе
кривых Миллера
ISSN 1812-3368. Вестник МГТУ им. Н.Э. Баумана. Сер. “Естественные науки”. 2007. № 4
71
1...,5,6,7,8,9,10,11,12,13,14 16,17,18,19,20
Powered by FlippingBook