Движения жидкого металла в форме под действием электромагнитной силы - page 4

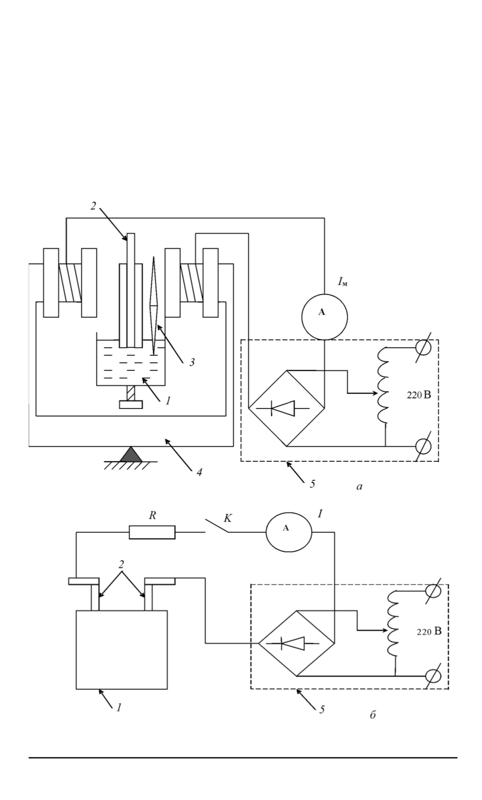
На рис. 3 представлены схемы экспериментальной установки. Для
обеспечения движения жидкого металла в форму применялись источ-
ник импульсного электрического тока и электромагнит, имеющий маг-
нитопровод диаметром 10 см, для создания внешнего магнитного поля.
На рис. 3,
а
показано взаимное расположение емкости с жидким
металлом
1
, формы с электродами
2
, электромагнитами
4
, блок элек-
тропитания
5
обмоток электромагнита. Форма
2
расположена по цен-
тру промежутка между электромагнитами
4
. Температура расплава
контролировалась термопарой
3
. Предварительно устанавливалась за-
Рис. 3. Схема экспериментальной установки для создания магнитного поля (
a
)
и электрического тока через расплав (
б
)
ISSN 1812-3368. Вестник МГТУ им. Н.Э. Баумана. Сер. “Естественные науки”. 2011. № 2
81
1,2,3 5,6,7,8,9
Powered by FlippingBook